对于一个实际的变流量系统,定压差技术的应用原则是:分系统定压、分级定压。
1、分系统定压一级建造师考试
分系统定压是指对于一个含有多个系统的大型变流量水力系统,在设计时为避免各水力分系统的相互影响,应分别采用定压差技术,对每个分系统进行定压,从而保证各个分系统各自独立的互不干扰的工作。

如图4所示,为带有二个独立分系统的变流量系统,在每个分系统分集水器处分别应用了定压差技术,从而保证这二个分系统各自独立互不干扰的工作。
2、分级定压
对于独立的变流量水力系统,应根据系统投资和精度要求合理的选择定压方案。通常应该按照从主机到末端的步骤逐级对系统进行定压,对于精度要求较高的系统,可以采用二级甚至多级定压的方式以保证系统各末端设备各自独立互不干扰的工作。

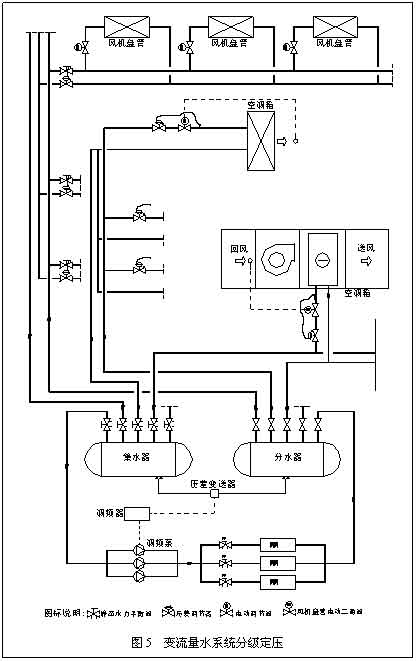
图5为变流量空调系统常用的定压调节方式。
该系统采用二级定压:
①在机房主管路分、集水器处通过压差旁通系统一级定压,主管道通过调频泵调节主供回水的流量;
②末端风机盘管处采用在每层水平分支管道回水管上安装压差调节阀来二级定压,通过各风机盘管支路上的电动二通阀开关式调节风机盘管的流量;
③末端空调箱(空气处理机组等)在进口采用压差调节阀二级定压,采用电动调节阀调节进入设备的流量。
以上仅为变流量水系统三个主要位置常用的定压调节方式,下面就这几个位置各种定压调节方式进行分析。
3、分集水器一级定压调节的几种形式:
(1)调频泵定压调节方式

图6为调频泵定压调节方式,通过调频器调节调频泵的转速以调节进入分集水器的流量从而保证分、集水器压差为设定压差,从而保证变流量系统的流量随外界环境负荷的变化而变化的要求。
调频泵定压调节方式由于调节了水泵转速,减少了系统运行过程中水泵的能量消耗,这种配置较其它的方式比较节省系统的运行费用,同时比较节能,但是由于它使用的调频器,对电网的冲击较大,造成一定的电磁污染,因此需要采用一定的电路隔离设备,因此初投资比较高。
(2)压差旁通定压调节方式

图7为压差旁通定压调节方式,通过主管道旁通的电动调节阀调节旁通水量从而调节进入分集水器的流量,保证分、集水器的压差为设定压差,
从而保证变流量系统的流量随外界环境负荷的变化而变化的要求。
压差旁通定压调节方式由于在系统运行过程中水泵的转速并没有降低,功率变化不大,因此在运行过程中水泵的功率消耗较大,运行费用较高,但是它也具有初投资较低且对外部环境没有污染的特点。
(3)自力式调节阀定压调节方式

图8为自力式调节阀定压调节方式,通过调节自力式调节阀的开度调节分集水器旁通管的旁通水流量,从而保证分集水器的压差为设定压差。
自力式定压调节方式和压差旁通定压调节方式一样,在运行过程中水泵的功率消耗较大,运行费用较高,同时定压精度也较差,但是它也具有初投资最低且对外部环境没有污染的特点
考试交流区成绩查询交流群(点击加入QQ群可快速加群交流成绩查询相关信息我们会及时在群里通知):
温馨提示:有任何报考及考试相关疑问,可添加网校专业老师个人微信号“edu24olxu”咨询。!考生可下载手机APP,随时掌握考试资讯!

扫一扫上面的二维码,添加老师个人微信号,所有课程七折开通
相关推荐:相关文章
如果本站所转载内容不慎侵犯了您的权益,请与我们联系
,我们将会及时处理。如转载本站内容,请注明来源:一级建造师考试网(www.jzsedu.org)。
环球网校一级建造师历年通过率比较
![]() 张君老师 |
张君老师:建造师管理授课老师,硕士。课堂气氛活跃,善于调动学员积极性,被学员称为神君老师。..[详细] |
![]() 陈明教授 |
陈明:市政授课老师。有“市政之神”和“建造师市政第一人”的美誉。工程实践培训经验丰富,授课思路清晰..[详细] |







